管道離心泵安裝技術的關鍵在于確定泵的安裝高度(即吸程)。這個高度是指從水源水面到泵葉輪中線的垂直距離,不能與允許吸入的真空高度混淆。水泵產品說明書或銘牌上標明的允許吸入的真空高度是......
閱讀量:55322
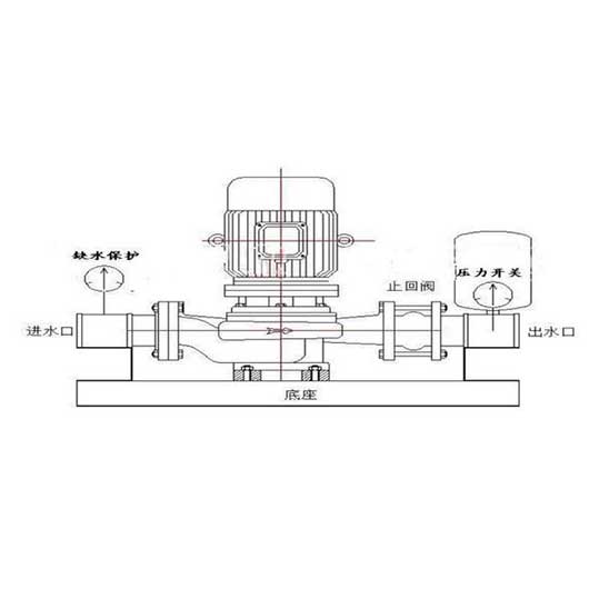
管道離心泵和增壓泵有什么區別?管道離心泵和增壓泵在人們的日常生活中或多或少使用,所以我相信你對這兩種泵并不陌生。然而,一些用戶想知道管道泵和增壓泵之間的區別。為此,整理了以下內容,......
閱讀量:98622
離心泵可分為水平離心泵和垂直離心泵。離心泵可分為多級離心泵和單級離心泵。垂直離心泵的正確操作方法如下。1.立式離心泵啟動前檢查①接線完成后,檢查電機轉動方向是否正確。②檢查立式離心......
閱讀量:88722
對于離心泵能否空轉的問題,為您整理了以下內容,您可以仔細參考。立式離心泵能空轉嗎?空轉有什么危害?離心泵不能空轉,因為空轉時是空載,相當于電機的空載。軸系扭矩小,電流小。所以對電機......
閱讀量:98822
臥式離心泵和立式離心泵,怎么定 ?外觀形式:立式泵站立,臥式泵水平躺著(好像等于沒說)。連接形式:垂直泵自下而上疊加連接,水平泵垂直排列在底座上,垂直泵通常稱為垂直管道離心泵,電機......
閱讀量:88422
臥式離心泵的運輸特點:臥式化學離心泵用于運輸類似清水的清水和其他物理化學液體。適用于工業和城市給排水、高層建筑增壓送水、園林噴灌、消防增壓、遠程運輸、暖通空調制冷循環、澡堂等冷熱水......
閱讀量:79122
臥式磁力泵(磁力驅動泵)是將永磁聯軸器的工作原理應用于離心泵的新產品。它由泵、磁力驅動和電機組成。磁傳動的關鍵部件由外磁轉子、內磁轉子和無磁隔離套組成。當電機驅動外磁轉子旋轉時,磁......
閱讀量:90922
臥式離心泵的正確操作方法可分為啟動前的準備工作、啟動操作、停泵三部分。臥式離心泵啟動前的準備工作:(1)根據臥式離心泵的工作運行情況,采用好的機油進行潤滑。用黃油潤滑的臥式離心泵應......
閱讀量:71322
化工襯氟泵廣泛應用于化工、制藥、石油、冶金、電力、電鍍、酸洗、農藥、造紙和液體運輸、廢水處理和酸處理。硫酸、鹽酸、硝酸、醋酸、氫氟酸、王水、強堿、強氧化劑、有機溶劑等腐蝕介質是較先......
閱讀量:78822
ZA石化工程泵應用注意事項及裝配及拆卸一.啟動前準備1。啟動前清理泵和現場。2.反思軸承架內的光滑油量是否過多?油面在油標中間線以上約2mm。3.在連接聯軸器之前,反思原動機的轉向......
閱讀量:78722
根據不同的工作條件,不同的材料可用于中間連接段,以避免軸承框架和軸承在輸送強腐蝕介質時的嚴重腐蝕。同時,中間連接段設有水冷腔,通過冷卻循環水阻擋高溫介質,并將高溫傳遞給軸承。密封形......
閱讀量:91322
IHF化工泵泵體采用金屬外殼內襯聚全氟乙烯、葉輪、泵蓋和軸套,由金屬鑲嵌外包裹的氟塑料制成,進出口采用鑄鋼加固。以下是氟塑料內襯離心泵的運行和維護。 氟塑料襯里離心泵運行:(1)停......
閱讀量:51522
Copyright ? 2021-2021 江蘇宏昀泵業制造有限公司 版權所有 備案號:蘇ICP備2020069887號